Factory Technical Manual TM4772 For John Deere 5310N, 5410N, 5510N Tractors. In content Tons of illustrations, instructions, diagrams for step by step for quality repairs. Troubleshooting, remove and install, disassembly, installation, as well as machine specifications, tightening references, Systems Diagnosis, System Theory of Operation, Performance Testing, Tests and Adjustments, Operational Check, Operation, Unit Locations and Identification, Diagnostic Codes, Schematics and lot of other useful information.
PDF Manual:
Instant download – You will receive the link for download on your email immediately after payment.
Lifetime PDF and access to download (by request)
Compatible with Windows, Mac, IOS, Android and other systems
Searchable Text and Built-in index for instant information search
Bookmarks
Printable – pages or entire manual
Zoomable – detailed exploded diagrams, picture
Models
John Deere
5310N
5410N
5510N
Contents
SECTION —Safety
—Safety Measures
SECTION —General Information
—Specifications
—Tune-Up
SECTION —Engine — Repair
—Removal and Installation of Engine Components
SECTION —Fuel and Air Intake Systems — Repair
—Speed Control Linkage
—Fuel System
—Air Intake System
SECTION —Electrical System — Repair
—Battery, Starting Motor and Alternator
—Switches and Sending Units
—Wiring Harnesses
SECTION —Transmission — Repair
—Removal and Installation of Power Train Components
—Clutch
—Hi-Lo System (/-Speed Transmission)
—Transmission
SECTION —Drive Systems — Repair
—Component Removal and Installation
—Front Wheel Drive Clutch — Transmission
—Differential
—Final Drives
—Power Take-Off
SECTION —Steering and Brake Systems — Repair
—Steering System
—Brake System
SECTION —Hydraulic System — Repair
—Hydraulic Pump and Filter
—Rockshaft
—Three-Point Hitch
—Selective Control Valves
SECTION —Miscellaneous — Repair
—Remove and Installation of Components
—Front Axle
—Front Wheel Drive
—Front Wheel Bearings
—Front and Rear Wheels
—Fenders
SECTION —Operator’s Station — Repair
—Removing and Installing Operator’s Cab/Open Operator’s Station
—Controls and Instruments
—Air-Conditioning System
—Heating System
—Operator’s Cab
—Open Operator’s Station
—Operator’s Seat and Support
SECTION —Electrical System — Operation and Tests
—Component Location
—Theory of Operation
—Diagnosis, Tests and Adjustments
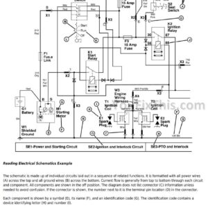
—Wiring Diagrams – Narrow Tractors and Super Narrow Version
SECTION —Power Train — Operation and Tests
—Component Location
—Theory of Operation
—Diagnosis, Tests and Adjustments
SECTION —Steering and Brake Systems — Operation and Tests
—Component Location
—Theory of Operation
—Diagnosis, Tests and Adjustments
SECTION —Hydraulic System — Operation and Tests
—Component Location
—Theory of Operation
—Diagnosis
—Tests
—Adjustments
—Hydraulic System Schematics
SECTION —Air-Conditioning System — Operation and Tests
—Component Location
—Theory of Operation
—Diagnosis, Tests and Adjustments
SECTION —Special Tools — Dealer-Manufactured
—Dealer-Manufactured Tools







