Factory Technical (A.K.A. Service, Repair, Shop, Workshop) Manual For John Deere LA130, LA140, LA150 Lawn Garden Tractors. Step by step instructions and Detailed illustrations, exploded diagrams for service, maintenance, repair, overhaul, tune-up.
Instant download
Compatible with PC, MAC/ Tablet / Smartphone
Searchable PDF
Bookmarks
Printable
Zoomable: detailed exploded diagrams, pictures
Models
John Deere Lawn Garden Tractors
LA130
LA140
LA150
Contents
Introduction
Safety
Specifications and Information
Engine Gas
Engine V Twin
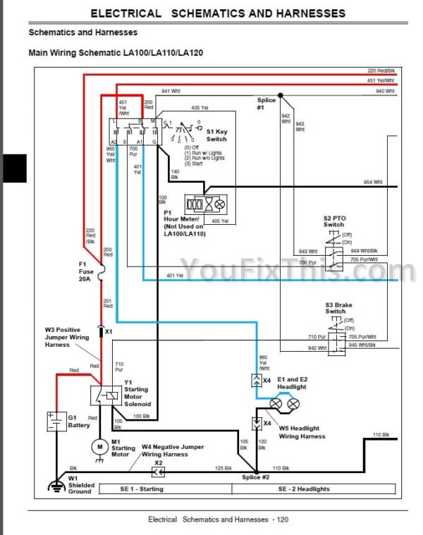
Electrical
Power Train Gear
Power Train Hydrostatic
Steering
Brakes
Attachments
Miscellaneous
Index






