Original PDF Factory Service Repair Manual For John Deere 4X2 4X6 Utility Vehicle Gator. Step by step Instructions, illustrations, diagrams for remove and install, assembly and disassembly, service, maintenance, repair, overhaul, tune-up, reassembly, rebuild.
PDF Manual advantages:
Instant download: You will receive link for download on your email immediately after payment.
Compatible with PC, MAC/ Tablet / Smartphone
Searchable PDF
NOT a scan
Bookmarks
Printable: pages or entire manual
Zoomable: detailed exploded diagrams, picture
Models
John Deere Utility Vehicle Gator
4X2
4X6
Contents
Safety
Specifications and Information
Engine – Gas (Air-Cooled)
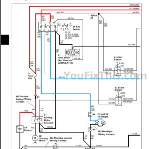
Electrical
Steering
Brakes
Attachments
Engine – Gas (Liquid-Cooled)
Engine – Diesel
Engine – Rotary Broom
Miscellaneous
Introduction
The manual is organized so that all the information on a
particular system is kept together. The order of grouping is
as follows:
• Table of Contents
• Specifications and Information
• Identification Numbers
• Tools and Materials
• Component Location
• Schematics and Harnesses
• Theory of Operation
• Operation and Diagnostics
• Diagnostics
• Tests and Adjustments
• Repair
• Other
NOTE: Depending on the particular section or system
being covered, not all of the above groups may be
used.








Reviews
There are no reviews yet.